1st Gen. Ram - All Topics Discussion for all Dodge Rams prior to 1994. This includes engine, drivetrain and non-drivetrain discussions. Anything prior to 1994 should go in here.

Retaining the stock Over Drive switch function

Thread Tools
 
Search this Thread
 
Old Dec 1, 2013 | 03:43 PM
  #1  
cougar's Avatar
Thread Starter
Registered User
15 Year Member
Liked
Loved
Community Favorite
 
Joined: Apr 2009
Posts: 3,317
Likes: 485
From: alaska
Retaining the stock Over Drive switch function

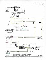
If you have had to resort to using a pressure switch on the transmissions governor pressure port and cringe at the thought of drilling another hole in your dash for a toggle switch, here is a solution.

You can use your exiting OD on/off switch with this simple to build circuit. The switch, and light will act as though it were still attached to the ECM but isn’t. The circuit defaults to the OD on position when the ignition switch is turned off just like factory. One push of the button and OD turns off and illuminates the OD light. Another push, the light goes out and OD engages. Just like factory.

Building the toggle switch board is fairly easy with basic soldering skills and an Exacto knife to cut the traces on the board. All of the parts I used I ordered through Digikey except for the relay I used.


Installation is also fairly simple, I love simple. Once you have installed your pressure switch (I would recommend an adjustable pressure switch) in the governor pressure port on the right side of the transmission, it’s time to do some wiring.
You can run separate wiring or you can creatively cut and splice the original to give it that stealthy look.
Starting at the OD connector on the transmission, cut the ground wire (orange/lg) and run it from the OD connector over to your pressure switch. Now you can either run a new wire or tie back into the wire that is there.
Now run your new wire (or find the other end of the old wire if you are reusing it) through the firewall into the cabin.
Now you need to find the wires that go to the OD switch and light. From these wire you can also get power and ground by splicing into them to run the toggle switch board. You should use a separate heavier ground for the common terminal of your rely. Cut the wires that run back to the ECM and hook the light to the NO (normally open) side of your relay and the OD switch wire to the appropriate terminal on the toggle switch board. Now all that is left is to hook up the wire from the transmission pressure switch to the NC (normally closed) side of your relay.

Tidy up your wiring and you’re ready to go. The transmission will shift into overdrive based on the governor pressure that you set the pressure switch for. And you can turn it off if needed.
Attached Thumbnails Retaining the stock Over Drive switch function-switch.jpg   Retaining the stock Over Drive switch function-hpim1601.jpg   Retaining the stock Over Drive switch function-overdrive.jpg   Retaining the stock Over Drive switch function-hpim1608.jpg  
Reply
Old Dec 1, 2013 | 03:54 PM
  #2  
cougar's Avatar
Thread Starter
Registered User
15 Year Member
Liked
Loved
Community Favorite
 
Joined: Apr 2009
Posts: 3,317
Likes: 485
From: alaska
Pressure Switch! How?

For those of us with 4 wheel drive. Get yourself a piece of plexy glass to use as a template. Remove you transfer case shift linkage and put the piece of plexy in its place and mark the location of the pressure port plug. Transfer that pattern over to the shift bracket and drill a 1" hole were the plug should be and reinstall. I had to make (cut and re-thread) a close nipple of the correct length to put an elbow on. Then an extension to put the pressure switch on.
Attached Thumbnails Retaining the stock Over Drive switch function-img_0425.jpg   Retaining the stock Over Drive switch function-img_0428.jpg   Retaining the stock Over Drive switch function-img_0430.jpg  
Reply
Old Dec 1, 2013 | 04:11 PM
  #3  
cougar's Avatar
Thread Starter
Registered User
15 Year Member
Liked
Loved
Community Favorite
 
Joined: Apr 2009
Posts: 3,317
Likes: 485
From: alaska
After running this for a while I discovered a little flaw with it. It doesn't like extreme cold. The simple solution was to install an on-on-on double pole switch. In the center position it operated of the switch board as normal. If the switch board stops working for some reason, you now have a back up.
Attached Files
File Type: pdf
switch.PDF (534.3 KB, 288 views)
Reply
Old Dec 1, 2013 | 06:05 PM
  #4  
j_martin's Avatar
Registered User
 
Joined: Nov 2011
Posts: 4,479
Likes: 211
From: Isanti, MN
Originally Posted by cougar
After running this for a while I discovered a little flaw with it. It doesn't like extreme cold. The simple solution was to install an on-on-on double pole switch. In the center position it operated of the switch board as normal. If the switch board stops working for some reason, you now have a back up.
Use a Texas Instruments CD4013. Should be good to -55°C
Reply
Old Dec 2, 2013 | 10:41 AM
  #5  
cougar's Avatar
Thread Starter
Registered User
15 Year Member
Liked
Loved
Community Favorite
 
Joined: Apr 2009
Posts: 3,317
Likes: 485
From: alaska
I'll see if I can find one and give it a try.
Reply
Old Dec 2, 2013 | 12:05 PM
  #6  
TJE's Avatar
TJE
Registered User
 
Joined: May 2006
Posts: 768
Likes: 8
From: OK
Couple of ?'s

How is this different from the potentiometer fix?

Do u have a parts list that u ordered...for the electrical impaired?
I didn't see one.

Thanks
Reply
Old Dec 2, 2013 | 02:29 PM
  #7  
cougar's Avatar
Thread Starter
Registered User
15 Year Member
Liked
Loved
Community Favorite
 
Joined: Apr 2009
Posts: 3,317
Likes: 485
From: alaska
The parts list is on the diagram. All you need to add is a generic patch board and an IC socket.
The "pot" assumes only the TPS is bad. If the PCM is bad or if you have a wiring issue, this will bypass all of that.
Reply
Old Dec 2, 2013 | 04:02 PM
  #8  
TJE's Avatar
TJE
Registered User
 
Joined: May 2006
Posts: 768
Likes: 8
From: OK
Ok thanks
Reply
Old Apr 15, 2019 | 11:49 AM
  #9  
cougar's Avatar
Thread Starter
Registered User
15 Year Member
Liked
Loved
Community Favorite
 
Joined: Apr 2009
Posts: 3,317
Likes: 485
From: alaska
I changed up my OD override set up. Well, I finally got tired of the circuit not working in the cold and ditched it for simple. I replaced the momentary switch in the lever with a lighted on/off switch. The wires running through the lever where too small to carry the solenoid load so I ran them to a DPDT relay instead. The OD solenoid switches through the NC contacts on one set of the relay contacts. The other set of contacts on the relay runs the lights. The NC contact lights the switch, the NO contact powers the original OD OFF light on the dash. So, with the switch in the normal (off) position the relay is unpowered: The OD is active and controlled by the Compushift unit and the switch light is on. With the switch depressed to the on position the relay is powered. The OD is turned off, the switch light goes out and the OD OFF light on the dash comes on.
Reply
Related Topics
Thread
Thread Starter
Forum
Replies
Last Post
atch
3rd Gen High Performance and Accessories (6.7L Only)
2
Nov 1, 2010 02:45 PM
jmmcdona
3rd Gen High Performance and Accessories (5.9L Only)
8
Nov 30, 2009 01:33 PM
smokeyram
HELP!
3
Aug 21, 2009 06:19 PM
Tsutter
2nd Gen. Dodge Ram - No Drivetrain
5
Jan 19, 2007 07:26 PM
bigfoot
Other
3
Aug 14, 2004 02:22 PM




All times are GMT -5. The time now is 10:05 PM.